伟德bv国际体育(股份)有限公司-Official website
学校首页
申报与管理登录
专家评审登录
首页
科研平台
国家级科研平台
省部级科研平台
校级科研平台
校企共建研发平台
科研成果
科技奖励
科技论文
成果转化
伟德bv国际体育
科研诚信
国家文件
省级文件
学校文件
阳光论坛
服务指南
联系我们
科发院介绍
联系方式
服务指南
服务指南
当前位置:
首页
-
服务指南
- 正文
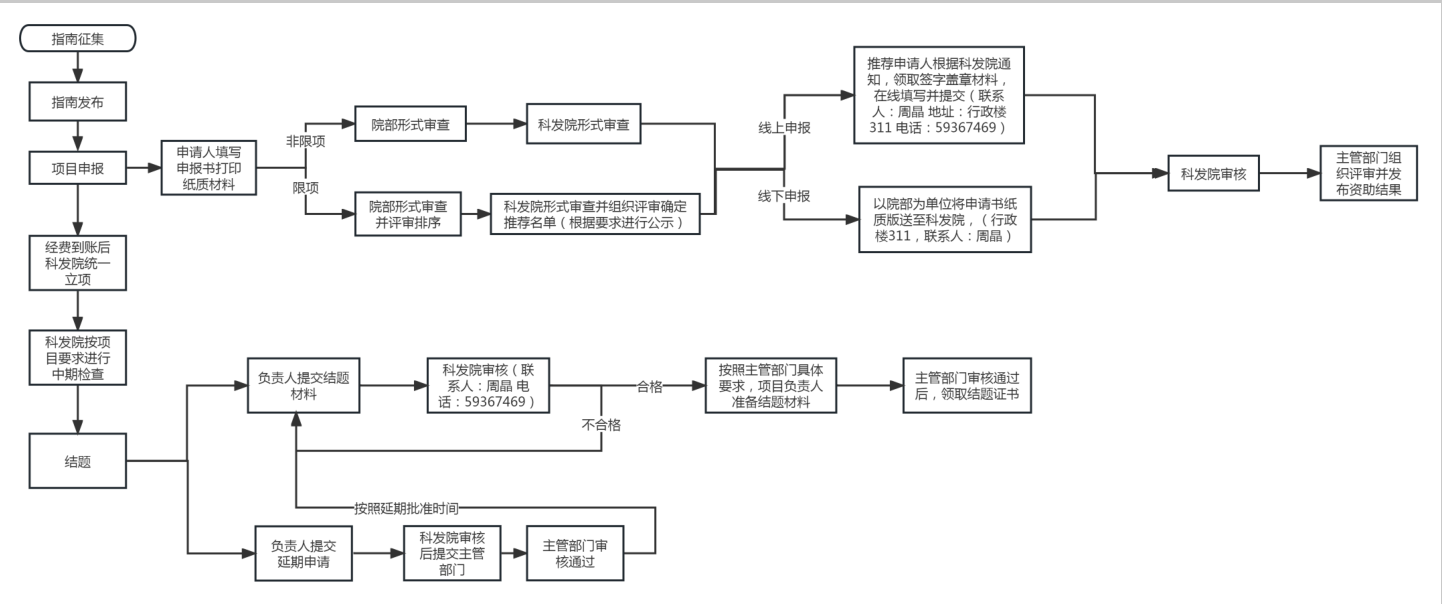
其他社科(纵向)项目全过程管理流程
发布时间:2023-10-07 编辑:周晶 浏览次数:
上一篇:
其他社科(纵向)项目全过程管理流程
下一篇:
横向科研项目办理流程